摘要: 不落轮镟床刀架切削加工的驱动控制方式主要有两种, 分别是液压仿形与数控控制, 对这两种不同控制方式分别进行了论述, 分析了各目的控制原理、特点并对它们的优缺点进行了对比。
1、 引言
不落轮镟床是重要列车车辆辅助检修设备, 可以在列车不解体状态下直接对磨损或擦伤的轮对进行镟修加工。广州地铁为每条线路车辆段均配备了不落轮镟床设备, 该设备主要有液压仿形与数控式两种控制形式。两种形式的镟床各有特点, 都能较好完成列车轮对的加工镟修。
2 、液压仿形控制
2.1 仿型刀架结构
镟床床身左右两侧各有一个刀架, 现就其中一边作出介绍, 具体结构如图1 所示。仿型刀架主要由纵向液压缸、横向进给液压缸、纵向进给导轨、横向导轨、仿形模板、仿形触头、刀具及磨耗测量装置等组成。每个仿型刀架都装有一条横向(沿Z 轴方向) 导轨及一条纵向(沿X轴方向) 导轨。刀架由纵向、横向液压缸驱动沿着导轨作纵横向移动, 带动刀具加工切削轮对。导轨经过硬化研磨处理耐磨可以保证仿型刀架长期的工作精度。

刀架的纵横向液压缸的移动由仿形触头控制, 仿形触头紧贴轮对廓形模板移动, 控制接通相应的油路, 驱动液压缸移动。仿形触头主要由仿形头1、反馈装置2 及液压阀3 组成。结构如图2 所示

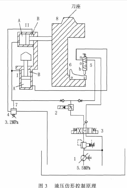
2.2 液压仿形控制原理
刀架仿形移动加工切削的液压控制原理, 如图3 所示。当电磁阀3 动作, 启动仿型进给, 从液压泵1 供给的液压油通过可调比例阀2 进入纵向液压缸Ⅰ的B 腔和进入横向液压缸Ⅱ的A 腔。由于液压油受到由压力阀4 限制停留在横向液压缸Ⅱ的B 腔内, 刀架不能横向移动。仿型模板6 朝仿型触头5 垂直向上移动。
当仿型模板移动接触仿型触头, 仿型头的柱塞从a 位推到o 位。纵向液压缸Ⅰ的回油路关断, A 腔液压油无法回流, 垂直移动停止运动。纵向液压缸Ⅰ的B 腔和横向液压缸Ⅱ的A 腔之间连接管的油压增加。当油压达到压力阀4 的设定值, 通过控制管7 打开。横向液压缸Ⅱ的B 腔的回油路导通, 驱动模板6 纵向贴紧仿型触头移动。随着仿型模板倾斜度的增加, 仿型头的柱塞将移至b 位。液压油同时流入纵向液压缸Ⅰ的A 腔, 由于纵向液压缸活塞两边存在压力差, 刀架8 便可同时进行垂直移动, 仿形切削加工轮对。

3、 数控控制
3.1 CNC 加工刀架结构
CNC 加工刀架由左右两部分组成, 两部分分别对称安装在镟床的两侧, 每部分的基本结构主要包括径向导轨、横向导轨、径向螺旋丝杆、横向螺旋丝杆、径向螺母、横向螺母、径向伺服电机、横向伺服电机、刀具装置和传动皮带等, 如图4

刀架横向方向移动是沿固定在横梁上的两条导轨滑移, 由一个三相伺服电机驱动控制。伺服电机电机输出通过V 型皮带带动横向滚珠丝杆, 横向滚珠丝杆驱动刀架上安装的螺母, 从而实现刀架横向移动。
刀架纵向移动由一个活塞状的推杆支座来实现, 这个支座安装在刀架上。纵向移动也受一个三相伺服电机驱动, 电机通过一个减速皮带轮驱动径向滚珠丝杆转动, 滚珠丝杆带动推杆支座上的螺母, 从而实现刀架纵向的移动。
3.2 CNC 刀架的控制原理
CNC 加工刀架进给由纵横向伺服电机驱动控制, 采用闭环控制系统, 控制原理如图5 所示。闭环控制使用增量式光电检测装置, 该装置安装于伺服电机的转轴上, 用于检测监视伺服的转角, 推算出刀架横向、纵向的实际位移量。编码器产生正弦/余弦模拟电平反馈信号, 信号反馈到NCU 装置的比较器中, 与程序指令值进行比较, 用差值进行控制。该控制模式的控制精度可达到0.1mm, 满足镟床的切削加工要求。
镟床通过数控系统对刀架的坐标运行轨迹进行自动控制, 形成轮对各种踏面廓型轨迹, 从而对轮对廓型进行加工镟修

4 、液压仿形与数控镟床特点分析
液压仿形不落轮镟床在每一侧的仿型架上, 仿型触头感应出模板轮廓的信号, 并控制横向与纵向液压缸进给移动, 依靠模板的轮廓形状来加工轮对。加工出来的轮对廓形与模板相同, 设备结构简单, 加工可靠性高, 维护简便, 故障率低。这种方式存在加工廓形种类受限的局限性问题, 仿形模板单一, 加工单一, 无法调整轮对加工参数, 不易实现对轮对的等级精细镟修功能。
数控不落轮镟床采用数控方式对刀架走刀进行控制,完成轮对廓型加工。其功能较液压仿形不落轮镟床强, 可以进行轮对的自动等级镟修功能, 等级镟修的参数选择可达到0.1mm。并具有对轮廓进行智能分析的功能, 进而为操作人员提供加工建议, 操作人员可以根据轮对的具体情况, 选用不同的加工程序。该镟床采取分段加工方式进行踏面修整, 即轮对踏面分7 个不同的区段, 可以根据车辆轮对具体的使用情况, 选择对轮对踏面某段加工, 在保证安全的基础上达到轮对最高的使用率, 提高经济效益。液压仿形不落轮镟床却无此功能。
5 、结束语
随着技术的进步与列车轮对加工质量要求的提高, 目前运用的不落轮镟床都普通采用数控控制方式。数控不落轮镟床因其精度较高, 且可以方便调整轮缘厚度等加工参数, 在铁路与轨道行业得到广泛应用。
如果您有机床行业、企业相关新闻稿件发表,或进行资讯合作,欢迎联系本网编辑部, 邮箱:skjcsc@vip.sina.com
- target=_blank>铁路货车用K2 转向架安全索制造工艺研究
- target=_blank>柴油机活塞环槽的加工工艺研究
- target=_blank>超小型水轮机模型蜗壳的整体数控加工
- target=_blank>水轮机推力镜板的加工
- target=_blank>基于UG的波形弹簧冲压模具数控加工
- target=_blank>MB2120B型数控内圆磨床电主轴变频器的改造
- target=_blank>【雷尼绍】RESOLUTE™与MELSERVO-J5强强组合,实现更快速、精确、可靠的运动控制
- target=_blank>NSK开发低摩擦轮毂单元轴承 可增加电动汽车续航里程
- target=_blank>T68卧式镗床进给系统的数字化改造
- target=_blank>AGV+协作机器人在零件数控机床加工上下料中的应用
- target=_blank>2020年7月高端装备制造业、工业机器人,行业运行简述
- target=_blank>浅谈线切割机床中走丝与慢走丝
- target=_blank>ANCA整体PCD铣刀 —— 提高生产效率带来新的发展机遇
- target=_blank>伊斯卡,不止专注于金属加工
- target=_blank>EMAG成功收购Scherer Feinbau(舍勒公司),极大扩展了公司产品范围以及客户群体


